|
|
| Author |
Message |
Ray White

Joined: 02 Dec 2014 Posts: 7318 Location: Derby
|
Posted: Wed Jun 24, 2020 7:23 pm Post subject: |
|
|
Just to be clear, the 20/20 ammeter fitted to the MG T series never had a British Jaeger label and as such has always been the "odd man out" in the dashboard. This anomaly is also found in other makes like the SS100.
Perhaps someone could explain why the starter wire always went to the ammeter? The starter was not protected by a fuse? Is it because the starter motor circuit is the only wiring that will not be in use when the car is running?
You can see how I was confused to find the starter solenoid on my P38 has a 40 amp fuse which it shares with the electronic air suspension which blew when the pump overheated. That system has a 30 m.p.h. (get you home) facility but if you can't start the car (because the fuse has blown) it is all rather academic.!
Last edited by Ray White on Thu Jun 25, 2020 3:34 pm; edited 1 time in total |
|
| Back to top |
|
 |
Peter_L
Joined: 10 Apr 2008 Posts: 2680 Location: New Brunswick. Canada.
|
Posted: Wed Jun 24, 2020 8:07 pm Post subject: |
|
|
| Ray White wrote: |
Perhaps someone could explain why the starter wire always went to the ammeter? The starter was not protected by a fuse? Is it because the starter motor circuit is the only wiring that will not be in use when the car is running?
|
Knowing nothing about the actual vehicle but purely from the wiring diagram, by having the starter solenoid (Not the Starter Motor) in the circuit then the Ammeter would show a significant deflection when the solenoid was activated.
Maybe help diagnose a "no turn over" as being the motor rather than the solenoid. Not sure how valuable that was/would be but the solenoid had to pick up a supply from somewhere and maybe it was the easiest place... Just an idea... |
|
| Back to top |
|
 |
Ray White

Joined: 02 Dec 2014 Posts: 7318 Location: Derby
|
Posted: Wed Jun 24, 2020 9:05 pm Post subject: |
|
|
| Peter_L wrote: | | the solenoid had to pick up a supply from somewhere and maybe it was the easiest place... Just an idea... |
As good an idea as any I would think. All I know is that none of the old cars I have worked on have had a fuse before the ammeter and I was made to look pretty ignorant when an AA man said he had never seen a car without one.!!!  |
|
| Back to top |
|
 |
Ray White

Joined: 02 Dec 2014 Posts: 7318 Location: Derby
|
Posted: Sat Aug 01, 2020 10:06 am Post subject: |
|
|
I think my worries about the starter wire feed have been answered for me. The new starter motor has a "trigger" wire which links the screw terminal to the spade connector which is the feed supply to the inbuilt solenoid.
The upshot is I now don't need to involve the ammeter with the starter... at least that is how I see it.  |
|
| Back to top |
|
 |
Ray White

Joined: 02 Dec 2014 Posts: 7318 Location: Derby
|
Posted: Wed Dec 09, 2020 6:27 pm Post subject: |
|
|
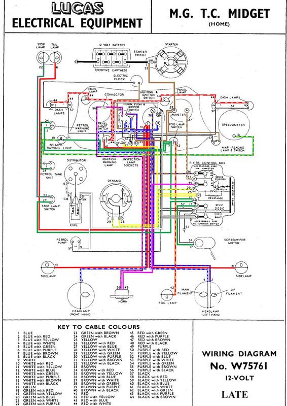
THIS is the wiring diagram I shall be using for my TC re wire. The diagram I previously posted is not the right one. Note the voltage regulator RF 95 - although fitted - will not be required as I am fitting a Dynamater with built in voltage regulation. A clearer image can be found here: https://ttypes.org/late-mg-tc-wiring-diagram-in-colour/
With the new harness now mostly fitted to the chassis - I am planning on slowly connecting up what I can until the dashboard becomes available. There are some accessories that do not appear in the wiring diagram and doubtless redundant wires in the loom but I am reluctant to utilise them.
I am trying to ensure that any alterations I make do not compromise a standard layout if at all possible. For example; the wires for the voltage regulator may be needed should the conventional dynamo need to be pressed into service.
I notice how in modern cars the fuses are all lumped together and the same with relays. Would it be a good idea to do similar ?... or should I place relays and fuses close to the accessories ?
I imagine the former plan will require quite a bit of extra wire?? |
|
| Back to top |
|
 |
47Jag
Joined: 26 Jun 2008 Posts: 1480 Location: Bothwell, Scotland
|
Posted: Wed Dec 09, 2020 11:19 pm Post subject: |
|
|
Ray,
The terminal that the starter wire is on is only a convenient break on it's way to the starter button and will not show any deflection of the ammeter needle.
Art
PS Did you see the PM that I sent you? |
|
| Back to top |
|
 |
Ray White

Joined: 02 Dec 2014 Posts: 7318 Location: Derby
|
Posted: Thu Dec 10, 2020 1:02 am Post subject: |
|
|
Hello Art. Sorry for not getting back to you.
Yes, I watched the video. Someone has spent a lot of time and money on the blue car so it seems strange that they have not invested in the correct braid (pasting lace) which the interior needs. There are a number of other details that could have been done better if only they had contacted the Swallow Register for advice. I am only making an observation not a criticism .
I also saw the video of the maroon and cream car and make the same observation. If anyone needs it there is a trim suppliers near me here in Derby who have reproduced the correct pattern braiding for me. They can produce it in any colour combination on the very same machine that made the original for Swallow Coachworks.
Incidentally, I have the negatives of the cars being made in the Coventry factory. They were taken from a rare album that I restored for Harry Teather many years ago.
About the TC. I am sure you understand electrics far better than me. Please can you elaborate on your comment about the starter wire. I had planned on taking a brown wire from the battery side of the starter switch to 'B' at the ammeter as per the wiring diagram and from there to the panel lights and inspection light sockets.
The 'A' side of the ammeter shows a brown/white wire going to the control box (series windings?) which I presume is no longer correct.
What wire now goes to the up rated ammeter? Is it the 45amp wire from the alternator? |
|
| Back to top |
|
 |
47Jag
Joined: 26 Jun 2008 Posts: 1480 Location: Bothwell, Scotland
|
Posted: Thu Dec 10, 2020 1:49 am Post subject: |
|
|
Ray
Anything connected to the A terminal will show an indication on the Ammeter. It goes to the control box where it distributes power to the headlamp switch, horns etc and routes the dynamo charge back to the battery. The B terminal is from the battery direct and as I said is being used as an distribution point to the map light, the service plug and the starter switch. Any draw on these will not show on the Ammeter.
Art |
|
| Back to top |
|
 |
Ray White

Joined: 02 Dec 2014 Posts: 7318 Location: Derby
|
Posted: Thu Dec 10, 2020 10:20 am Post subject: |
|
|
| Thanks Art. That is a clear explanation and should be helpful. |
|
| Back to top |
|
 |
|