|
|
| Author |
Message |
Ray White

Joined: 02 Dec 2014 Posts: 7318 Location: Derby
|
Posted: Thu Jan 21, 2021 5:52 pm Post subject: |
|
|
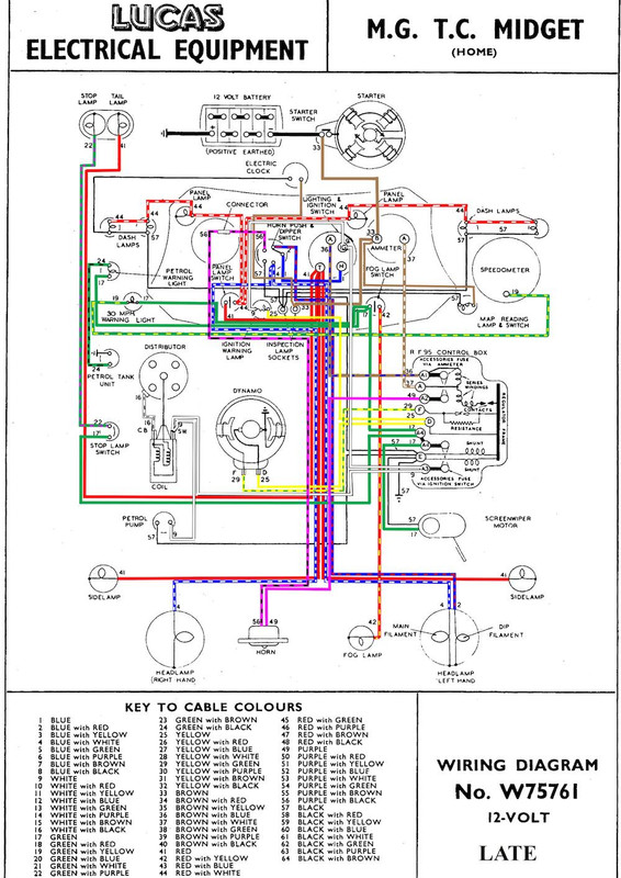
Looking at the wiring diagram it is interesting to see that the headlamps still have the obsolete singe dipped light system. Fortunately, my new wiring loom provides for two dipped headlamps.
Also apparent from the wiring diagram is the arrangement where the dip switch is combined with the horn push.
I am finding it difficult to work out how best to protect these switches with a relay or two.
What is my best option please.?
 |
|
| Back to top |
|
 |
Penman
Joined: 23 Nov 2007 Posts: 4880 Location: Swindon, Wilts.
|
Posted: Thu Jan 21, 2021 8:14 pm Post subject: |
|
|
Hi
I haven't seen that type of single dip before.
The one I remember was switch and dip utilising a solenoid to move the dipping light's reflector and only using single filament bulbs.
I know you have a new loom but your type would be relatively easy to change for someone else with a (Blue?) tapped of the existing one and taken to the other H/lamp, and a twin filament bulb holder fitted in that lamp. _________________ Bristols should always come in pairs.
Any 2 from:-
Straight 6
V8 V10 |
|
| Back to top |
|
 |
DM

Joined: 21 Dec 2008 Posts: 214 Location: North Cornwall
|
Posted: Thu Jan 21, 2021 8:38 pm Post subject: |
|
|
If you can mount two relays behind the dash near the dip switch it should be fairly easy to do.
The dipswitch can emergise the relay coils and you can pick up the supply for the relay contacts from the back of the ignition switch.
Not worth trying to put the relays near the lights as you have a relatively short length of cable from the dip switch to the lights. |
|
| Back to top |
|
 |
Ray White

Joined: 02 Dec 2014 Posts: 7318 Location: Derby
|
Posted: Thu Jan 21, 2021 9:49 pm Post subject: |
|
|
| DM wrote: | If you can mount two relays behind the dash near the dip switch it should be fairly easy to do.
The dipswitch can emergise the relay coils and you can pick up the supply for the relay contacts from the back of the ignition switch.
Not worth trying to put the relays near the lights as you have a relatively short length of cable from the dip switch to the lights. |
"it should be fairly easy to do". Thats fine unless like me you can't see the wood for the trees..
For example there are a number of different terminals on the back of both switches and I could easily get it wrong. |
|
| Back to top |
|
 |
DM

Joined: 21 Dec 2008 Posts: 214 Location: North Cornwall
|
Posted: Thu Jan 21, 2021 10:03 pm Post subject: |
|
|
The colour of the wires on the dip switch will tell you which terminal is which.
Blue is feed to the switch
Blue and white is main beam
Blue and red is dip beam |
|
| Back to top |
|
 |
Ray White

Joined: 02 Dec 2014 Posts: 7318 Location: Derby
|
Posted: Thu Jan 21, 2021 10:36 pm Post subject: |
|
|
| DM wrote: | The colour of the wires on the dip switch will tell you which terminal is which.
Blue is feed to the switch
Blue and white is main beam
Blue and red is dip beam |
Yes, that is clear.
What I am not sure of is which wire goes where i.e. relay numbers etc.
Sorry for being slow to learn. At 66 it is a big challenge for me. |
|
| Back to top |
|
 |
alanb
Joined: 10 Sep 2012 Posts: 517 Location: Berkshire.
|
Posted: Thu Feb 04, 2021 3:14 pm Post subject: |
|
|
Ray,
at 66 you are still a youngster, and a challenge keeps you young, never stop learning. _________________ old tourer
Morris 8 two seater |
|
| Back to top |
|
 |
Rick Site Admin

Joined: 27 Apr 2005 Posts: 22855 Location: UK
|
|
| Back to top |
|
 |
Peter_L
Joined: 10 Apr 2008 Posts: 2680 Location: New Brunswick. Canada.
|
Posted: Thu Feb 04, 2021 4:03 pm Post subject: |
|
|
| Rick... there is another thread. "Which Connector" |
|
| Back to top |
|
 |
Rick Site Admin

Joined: 27 Apr 2005 Posts: 22855 Location: UK
|
|
| Back to top |
|
 |
Ray White

Joined: 02 Dec 2014 Posts: 7318 Location: Derby
|
Posted: Thu Feb 04, 2021 5:15 pm Post subject: |
|
|
| Rick wrote: | | Peter_L wrote: | | Rick... there is another thread. "Which Connector" |
Of course yes, I'm seeing double
RJ |
It's me who is seeing double; that's why I am having a second cataract operation this afternoon!!!  |
|
| Back to top |
|
 |
Peter_L
Joined: 10 Apr 2008 Posts: 2680 Location: New Brunswick. Canada.
|
Posted: Thu Feb 04, 2021 7:06 pm Post subject: |
|
|
| Ray White wrote: | | Rick wrote: | | Peter_L wrote: | | Rick... there is another thread. "Which Connector" |
Of course yes, I'm seeing double
RJ |
It's me who is seeing double; that's why I am having a second cataract operation this afternoon!!!  |
"Here's looking at you kid" ..... Hope all goes will and a speedy recovery. |
|
| Back to top |
|
 |
Ray White

Joined: 02 Dec 2014 Posts: 7318 Location: Derby
|
Posted: Thu Feb 04, 2021 11:52 pm Post subject: |
|
|
The operation was successful if somewhat more painful than the first one. Apparently I should have said something but being stupidly stoical I kept my own council throughout.
I later learned that I was the third patient to have suffered a more painful experience than before.
On the plus side I had several very attractive young nurses fussing over me which made up for it!!  |
|
| Back to top |
|
 |
|