Classic cars forum & vehicle restoration.
|
|
| Author |
Message |
Rick Site Admin

Joined: 27 Apr 2005 Posts: 22855 Location: UK
|
Posted: Wed Nov 05, 2025 10:25 am Post subject: Modified wiring in old cars |
|
|
Is it just me?
Un-documented home-modified wiring has been one of my biggest headaches with older cars, in fact I won't buy a car now that has obviously deviated massively from the published wiring diagram from when the car was new, it makes diagnosing problems so much more difficult for a future owner especially if these changes haven't been documented in some way.
So many cars you see advertised either online, or at auction, that look smart, but under the bonnet are a horror-show of random wires, in-line fuses, random splicings, cheap plastic junction boxes and so on, often with similar-coloured wiring used throughout - a potential nightmare for a future owner, even more so when the owner doesn't necessarily have a background in motor vehicle technology and relies on publishing wiring diagrams and so on to keep their car running.
RJ _________________ Rick - Admin
Home:https://www.oldclassiccar.co.uk
Videos:https://www.youtube.com/user/oldclassiccarRJ/videos
OCC & classic car merchandise (Austin, Ford ++):
https://www.redbubble.com/people/OldClassicCar/shop |
|
| Back to top |
|
 |
ukdave2002
Joined: 23 Nov 2007 Posts: 4288 Location: South Cheshire
|
Posted: Wed Nov 05, 2025 11:17 am Post subject: |
|
|
Couldn't agree more! Wiring is never in the correct colours , so fault finding becomes a challenge, those Red & Blue cheapo crimp connecters have no place in any vehicle, incorrect cable size for any crimp connecter, block / strip connecters that will corrode in no time!, incorrect fuse type/ rating etc aggghhhhh
Last edited by ukdave2002 on Wed Nov 05, 2025 11:18 am; edited 1 time in total |
|
| Back to top |
|
 |
Ray White

Joined: 02 Dec 2014 Posts: 7319 Location: Derby
|
Posted: Wed Nov 05, 2025 11:18 am Post subject: |
|
|
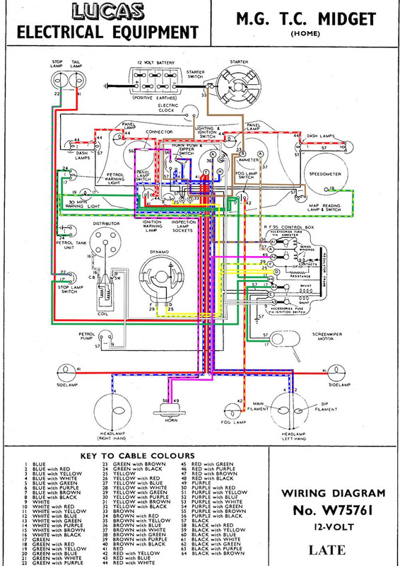
It's not just you! One of the first things I did with the TC was to rip out the bodge job of a rewire that the previous owner had done. I installed the correct "braided" harness and carefully followed the original Lucas wiring diagram which another enthusiast had coloured and kindly made available.
I have carefully documented any alterations that I have made and clearly labeled every wire so that anyone can follow it. I have also had the wiring inspected by an auto electrician who gave it the "thumbs up".
I think it is important that any changes I make to the car can be easily reversed if desired. I feel it is also desirable to be generally period consistent with the process; for example I always use soldered bullet connectors rather than "crimped"... and wrap the wiring in fabric rather than plastic insulating tape. .
I also like to fit period correct parts and any modern equipment like relays should be discretely located, although that is sometimes difficult to do. For example, the bottom of the bulkhead toolbox had rotted out so I ustilised it for the neatly arranged relays, the electric fan thermostat and the heater. Again; should those things not be required in the future, they can be quickly and easily removed and the tool box feature (with it's off white felt lining ) be reinstated. |
|
| Back to top |
|
 |
|
|
You cannot post new topics in this forum You cannot reply to topics in this forum You cannot edit your posts in this forum You cannot delete your posts in this forum You cannot vote in polls in this forum
|
php BB powered © php BB Grp.
|